更多技术文章关注:煤化工联盟
一、题意要求:
1、设备有三个电磁阀,三个电机。一个电磁阀和一个电机组成一组,共三组分为两用一备。三组设备各有一个远程故障开关。其他按钮若干。
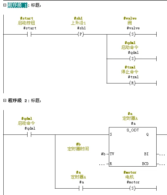
2、启动要求:启动时电磁阀先启动,延时3秒电机启动。停止时电机先停止,延时5S后电磁阀停。
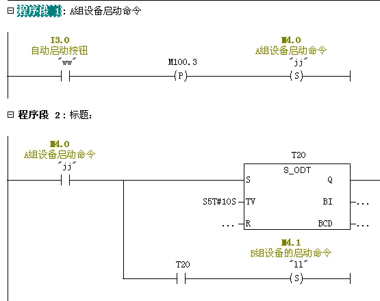
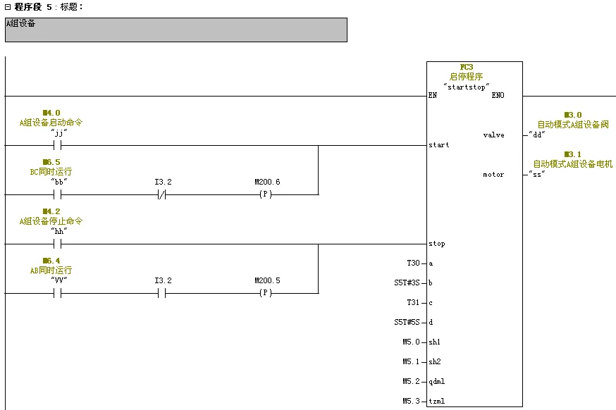
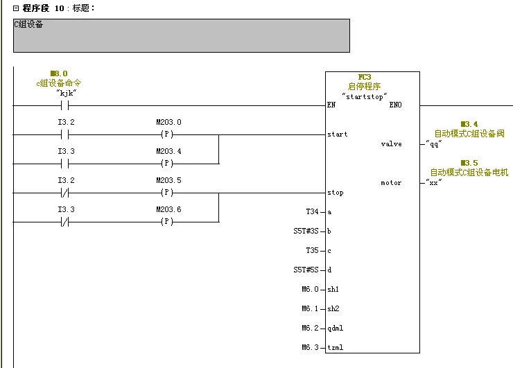
(1)有手动和自动功能切换显示,手动时指示灯常亮,自动时指示灯间隔1秒闪烁。显示指示灯1个。(2)手动时,三组设备可以单独手动启动,满足启停要求。(3)自动时,按下启动按钮,第一组启动(满足启停要求),延时10秒第二组启动(满足启停要求)。停止时两组设备同时停止(满足启停要求)。当两组设备都启动后,按下一组设备的远程故障开关,对应这组设备停止(满足启停要求),同时备用设备启动(满足启停要求)。远程故障开关取消时,备用设备停止(满足启停要求),对应设备启动(满足启停要求)。
4、使用西门子PLC300/400软件编程并进行仿真试验。

二、编程思路分析:
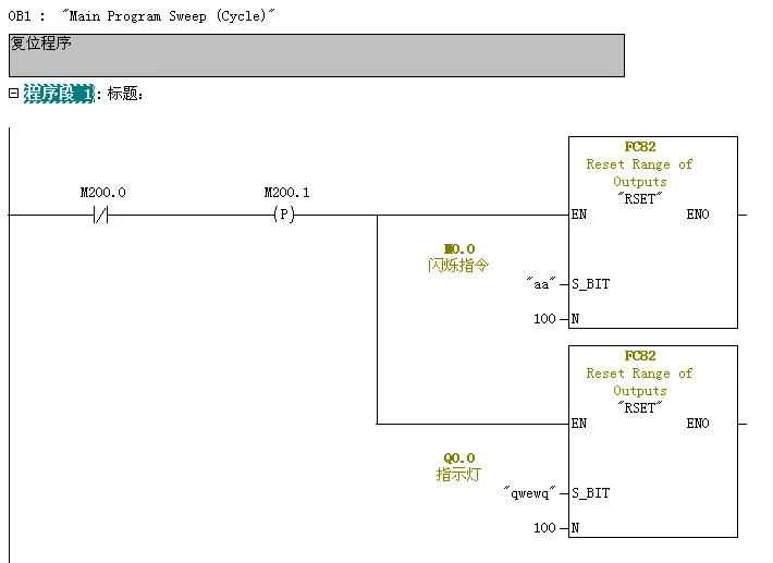
(1)编辑复位程序:PLC上电初始化程序,M区与Q区全部为0.调用FC82.(4)编辑输出指示灯,会使用中间继电器代替法。
2、在FC1编写手动程序调用FC3
3、在FC2编写自动程序调用FC3、FC4、FC5.
4、在FC3中编写阀与电机延时启停程序。
5、程序块结构图如下:

三、程序编程
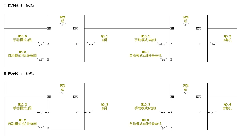
创建FC1块,编写手动程序。创建FC2块,编写自动程序。创建FC3块,编写阀与电机延时启停程序。FC4与FC5为或逻辑、与逻辑块。FC82为系统功能块初始化程序。编写FC4与FC5程序。





(2)、按下启动按钮,触发阀得电自锁,触发启动命令自锁。定时器得电延时3S后电机运行。

(3)、按下停止按钮,电机复位,触发停止命令自锁。定时器得电后延时5S后阀复位。

3、编辑FC1手动程序,从FC1中调用FC3三次,赋值绝对地址。
A设备延时启停程序

B设备延时启停程序

C设备延时启停程序

4、编辑FC2自动程序,从FC2中调用FC3三次,赋值绝对地址。加入自动连锁启停程序。






5、编写OB1程序







进技术资料共享群,请加小编微信

您若喜欢,点个在看